Bin gerade dabei bei meiner Supra (habe ich erst ein paar Tage) eine Bestandsaufnahem zu machen und habe da direkt ein Paar Fragen....
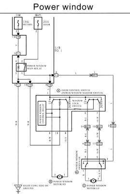
Der Stecker I3 (Fensterhebe wurde abgeschnitten
und an den Scheinwerfern ist es auch ein Kaos...
danke im Voraus für die Hilfe...

