Hallo,
weis jemand wo das Speedsignal für den Tempomat und den aktiven Spoiler abgenommen wird und wie der Leitungsverlauf ist?
Habe da Aussetzer im Signal und dementsprechend mal Funktion oder nicht ;-(
cu Andy
Speedsignal für Tempomat und aktiven Spoiler
-
Der Krieger
- JZA80 Frischling

- Beiträge: 39
- Registriert: 13.04.2017, 15:36
- Hat sich bedankt: 0
- Danksagung erhalten: 0
- kingschnitte
- JZA80 Boardveteran

- Beiträge: 1197
- Registriert: 12.10.2016, 14:39
- Hat sich bedankt: 4 Mal
- Danksagung erhalten: 2 Mal
Re: Speersignal für Tempomat und aktiven Spoiler
Kenn ich!
Habe das gleiche Problem!
Manchmal geht’s, manchmal nicht. Aber wenn immer beides gleichzeitig.
Ich glaube das kommt vom ODO in die Tempomat Bzw Spoiler ECU!
Habe das gleiche Problem!
Manchmal geht’s, manchmal nicht. Aber wenn immer beides gleichzeitig.
Ich glaube das kommt vom ODO in die Tempomat Bzw Spoiler ECU!
Vorsitz e.V.
1995er LHD TT AT - EU-Spec - OEM shit
1995er LHD TT AT - EU-Spec - OEM shit
- Japanfanatic
- JZA80 allwissendes Orakel

- Beiträge: 2692
- Registriert: 12.10.2016, 18:49
- Hat sich bedankt: 17 Mal
- Danksagung erhalten: 58 Mal
- Kontaktdaten:
Re: Speedsignal für Tempomat und aktiven Spoiler
Mal wieder kalte Lötstelle im Odo?
Bj. 12/2000 Supra RZ - Japanische Ausführung
1B9 - Quicksilver FX - Silver Metallic Graphite
Public Relations e.V.
1B9 - Quicksilver FX - Silver Metallic Graphite
Public Relations e.V.
- kingschnitte
- JZA80 Boardveteran

- Beiträge: 1197
- Registriert: 12.10.2016, 14:39
- Hat sich bedankt: 4 Mal
- Danksagung erhalten: 2 Mal
Re: Speedsignal für Tempomat und aktiven Spoiler
Eventuell! Wobei ich den schon nachgelötet habe.Japanfanatic hat geschrieben:Mal wieder kalte Lötstelle im Odo?
Ich kann noch nicht ausschliessen, dass irgendwo das Kabel oder der Stecker beschädigt ist.
Vorsitz e.V.
1995er LHD TT AT - EU-Spec - OEM shit
1995er LHD TT AT - EU-Spec - OEM shit
-
Der Krieger
- JZA80 Frischling

- Beiträge: 39
- Registriert: 13.04.2017, 15:36
- Hat sich bedankt: 0
- Danksagung erhalten: 0
Speedsignal für Tempomat und aktiven Spoiler
Geber am Getriebe habe ich mal durch einen Ersatzgeber getauscht,
Motorkabelbaum wurde auch erneuert,.....
ODO funktioniert immer,
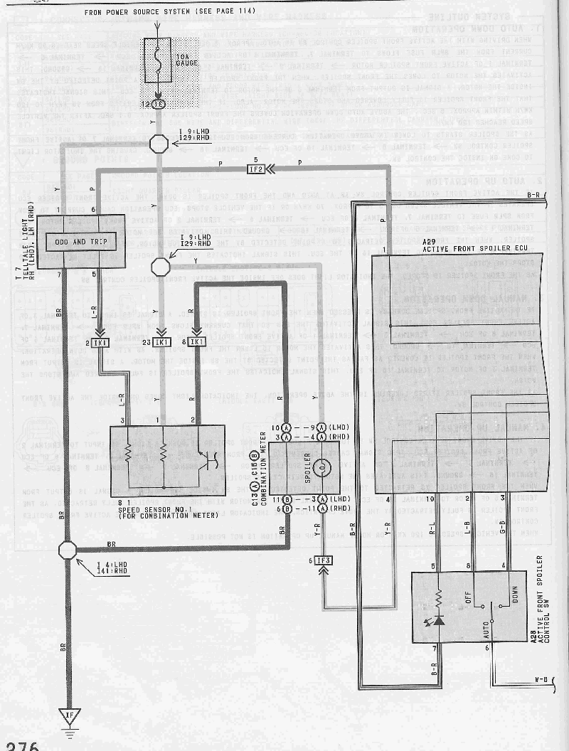
müsste mir mal den Stromlaufplan anschauen, gabs den nicht online?
cu Andy
Motorkabelbaum wurde auch erneuert,.....
ODO funktioniert immer,
müsste mir mal den Stromlaufplan anschauen, gabs den nicht online?
cu Andy
- Japanfanatic
- JZA80 allwissendes Orakel

- Beiträge: 2692
- Registriert: 12.10.2016, 18:49
- Hat sich bedankt: 17 Mal
- Danksagung erhalten: 58 Mal
- Kontaktdaten:
Re: Speedsignal für Tempomat und aktiven Spoiler
Hier im Downloadbereich.
Bj. 12/2000 Supra RZ - Japanische Ausführung
1B9 - Quicksilver FX - Silver Metallic Graphite
Public Relations e.V.
1B9 - Quicksilver FX - Silver Metallic Graphite
Public Relations e.V.
- kingschnitte
- JZA80 Boardveteran

- Beiträge: 1197
- Registriert: 12.10.2016, 14:39
- Hat sich bedankt: 4 Mal
- Danksagung erhalten: 2 Mal
Re: Speedsignal für Tempomat und aktiven Spoiler
ODO funktioniert auch immer, aber da geht nochmal das Signal an die anderen ECUs raus.Der Krieger hat geschrieben:Geber am Getriebe habe ich mal durch einen Ersatzgeber getauscht,
Motorkabelbaum wurde auch erneuert,.....
ODO funktioniert immer,
müsste mir mal den Stromlaufplan anschauen, gabs den nicht online?
cu Andy
Bei meiner j-spec war das damals genauso. Hatte den ODO gelötet und das hat’s gebracht. Bei der EU diesmal leider nicht, deshalb tippe ich auf den Stecker. Vor allem weil es sporadisch ist (evtl wärmeabhängig).
Vorsitz e.V.
1995er LHD TT AT - EU-Spec - OEM shit
1995er LHD TT AT - EU-Spec - OEM shit
-
Planlos1988
- JZA80 Forenbewohner

- Beiträge: 421
- Registriert: 15.02.2017, 23:28
- Hat sich bedankt: 0
- Danksagung erhalten: 0
Re: Speedsignal für Tempomat und aktiven Spoiler
Interessantes thema.
Ich hab bei meiner EU ein ähnliches phänomen nur das sich das meist nach 5-10min gibt und nur vor kommt wenn der wagen kalt ist (ob der tempomat dann auch aussetzer haben könnte konnte ich daher noch nicht beobachten da ich den nur auf der AB nutze und dann is neist eh wieder alles normal)
Bei mir spiegelt es sich so wieder das die TRC lampe dann anfängt zu blinken, der Spoiler manchmal garnicht geht oder auch einfach mal bei zu langsamer fahrt oder im stand raus fährt kurzzeitig und (da AT) das automatikgetriebe in dem moment auch nicht so richtig schalten will bzw ich leistungsverluste habe da die TRC dann auch willkürlich die leistung nimmt selbst wenn ich nur mit 50 gemütlich inner stadt noch fahre wo xD. Wie gesagt ist es aber meist nach 5min fahrt weg, 5min im stand laufen lassen hilft auch meist schon.
Ich dachte bisher immer ggf an nem ausgelaufenen kondensator in der TRC Ecu oder ggf sogar im SLD T6 (der ist ebenfalls verbaut) an der Verkabelung des SLD selbst kann es nämlich nicht liegen da das problem erst ca. Ein halbes jahr nach dem einbau des SLD anfing und die kabel auch alle ordentlich quasi unlößbar zusammen gelötet sind mit schrumpfschlauch drüber.
Aber wie ich das so lese könnte eventuell das ja auch vom ODO Speed Signal kommen?
Oder kennt jemand das Problem ggf sogar?
Die ne andere TRC Ecu zu bekommen bzw mal rein zu schaueb nach ausgelaufenen Kondis suchen wäre ja nicht das problem. Falls allerdings der SLD T6 nen defekt haben sollte wird es ja bekanntlich schon schwieriger da überhaupt was zu bekommen xD
Ich hab bei meiner EU ein ähnliches phänomen nur das sich das meist nach 5-10min gibt und nur vor kommt wenn der wagen kalt ist (ob der tempomat dann auch aussetzer haben könnte konnte ich daher noch nicht beobachten da ich den nur auf der AB nutze und dann is neist eh wieder alles normal)
Bei mir spiegelt es sich so wieder das die TRC lampe dann anfängt zu blinken, der Spoiler manchmal garnicht geht oder auch einfach mal bei zu langsamer fahrt oder im stand raus fährt kurzzeitig und (da AT) das automatikgetriebe in dem moment auch nicht so richtig schalten will bzw ich leistungsverluste habe da die TRC dann auch willkürlich die leistung nimmt selbst wenn ich nur mit 50 gemütlich inner stadt noch fahre wo xD. Wie gesagt ist es aber meist nach 5min fahrt weg, 5min im stand laufen lassen hilft auch meist schon.
Ich dachte bisher immer ggf an nem ausgelaufenen kondensator in der TRC Ecu oder ggf sogar im SLD T6 (der ist ebenfalls verbaut) an der Verkabelung des SLD selbst kann es nämlich nicht liegen da das problem erst ca. Ein halbes jahr nach dem einbau des SLD anfing und die kabel auch alle ordentlich quasi unlößbar zusammen gelötet sind mit schrumpfschlauch drüber.
Aber wie ich das so lese könnte eventuell das ja auch vom ODO Speed Signal kommen?
Oder kennt jemand das Problem ggf sogar?
Die ne andere TRC Ecu zu bekommen bzw mal rein zu schaueb nach ausgelaufenen Kondis suchen wäre ja nicht das problem. Falls allerdings der SLD T6 nen defekt haben sollte wird es ja bekanntlich schon schwieriger da überhaupt was zu bekommen xD
- Wolfi
- JZA80 Forenexperte

- Beiträge: 722
- Registriert: 12.10.2016, 14:45
- Hat sich bedankt: 0
- Danksagung erhalten: 2 Mal
- Kontaktdaten:
Re: Speedsignal für Tempomat und aktiven Spoiler
Ich hatte bei der Jspec mal Probleme mit dem Tempomat. War dann das übliche Odo Lötstellen Problem.
Am odo selbst merkt man es nicht, der schleift einfach das Signal nicht mehr durch.
Am odo selbst merkt man es nicht, der schleift einfach das Signal nicht mehr durch.

LHD Eu-Spec - MT - Single Turbo - Syvecs - 1a1
